
常州市上能鍋爐有限公司***制造以(熔鹽)為導熱介質的燃氣熔鹽爐,其規格型號為(60-2000萬大卡)供熱溫度高達550℃的燃氣熔鹽爐。
燃氣熔鹽爐由熔鹽爐本體+低氮燃氣燃燒器組成。

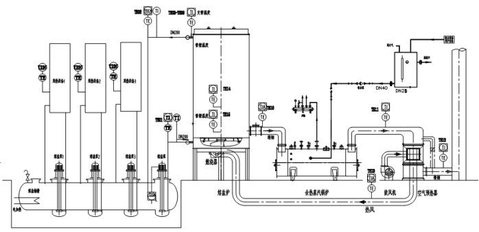
燃氣熔鹽爐是以天然氣為燃料,以導熱介質(熔鹽)為熱載體,《導熱介質(熔鹽)在熔鹽槽內預先通過電加熱器加熱到熔點為142℃以上,使導熱介質(熔鹽)變為液體》,利用高溫熔鹽泵產生的動力強制液相循環,將導熱介質(熔鹽)輸送到燃氣熔鹽爐,燃氣熔鹽加熱爐的盤管中加熱,加熱到所需用熱溫度后再輸送給用熱裝置,將熱量傳給用熱設備,放熱降溫后自流回熔鹽槽,再經過熔鹽循環泵周而復始的強制液相循環,將導熱介質(熔鹽)輸送到然氣熔鹽加熱爐盤管中重新再加熱的直流式工業加熱爐

燃氣熔鹽爐能提供使用溫度180℃~550℃的工藝溫度,供三聚氰胺、苯酐、順酐、丙烯酸、氧化鋁、尿素、鄰苯基酚酐、乙氰、固堿、裂化油、制冷劑等化工行業中需要的高溫加熱生產工藝。

燃氣熔鹽爐的熔鹽加熱系統由熔鹽供熱系統, 燃燒系統,電氣控制系統三部分組成:
燃氣熔鹽爐的熔鹽供熱系統:由燃氣熔鹽爐本體、熔鹽泵、熔鹽槽及有關輸送管線、閥門組成。
燃氣熔鹽爐的本體是整個供熱系統的關鍵設備,導熱介質(熔鹽)在此不斷獲得熱能,由它提供裝置所需的高溫熱源,供用熱設備用熱。
燃氣熔鹽爐的爐本體是熔鹽加熱系統中的核心部件,所用的材質是由專用的耐熱鋼板和耐熱鋼管制成。

燃氣熔鹽爐的燃燒系統的燃燒器:一般選配國外進口產品,技術成熟,性能可靠。
燃氣熔鹽爐的燃燒器是由幾大模塊結構組合而成,主要有①燃燒器② 鼓風機③控制器
燃氣熔鹽爐的燃燒系統配置超低氮型燃氣燃燒器,滿足當地的環保要求高,

燃氣熔鹽爐的控制系統:分動力控制和儀表顯示控制兩部分:
燃氣熔鹽爐的動力控制主要控制熔鹽循環泵、風機、燃燒器等設備的起動與停止,同時熔鹽循環泵與燃燒器之間進行聯鎖控制以保證加熱爐的安全運行。

燃氣熔鹽爐的儀表顯示控制采用檢測裝置(如熱電偶測溫元件),檢測燃氣熔鹽爐,的進出口導熱介質(熔鹽)溫度及顯示;檢測燃氣熔鹽爐本體排煙溫度及顯示,節能器的排煙溫度及顯示,***終排煙溫度的顯示。
燃氣熔鹽爐采用出口導熱介質(熔鹽)溫度信號控制燃燒器的燃燒,使其達到自動控制功能,自動調節燃氣燃燒器的燃燒及起動與停爐。

燃氣熔鹽爐的余熱回收利用裝置:就是在熔鹽爐煙氣出口處設置節能器和空氣預熱器,作為余熱回收裝置,節能器所產生的熱源供生活與生產系統用 ,空氣預熱器產生的熱空氣,供燃燒器助燃天燃氣用,提高爐膛溫度,提高燃氣熔鹽爐綜合熱效率。
常州市上能鍋爐有限公司向中外客戶奉獻安全環保,***節能, 低耗***的燃氣熔鹽爐,燃氣熔鹽加熱爐,供中外客戶選購
¨:上能鍋爐公司真誠與您攜手合作,請關注我公司的網站:www.ahsfmf.com www.rsdryl.com,www.czrsgl.com,www.czsngl.com。聯系電話:0519-82052399